Генератор сигналов

Генератор сигналов — устройство, позволяющее производить (генерировать) сигнал определённой природы (электрический, акустический и т. д.), имеющий заданные характеристики (форму, энергетические или статистические характеристики и т. д.). Генераторы широко используются для преобразования сигналов, для измерений и в других областях. Состоит из источника (устройства с самовозбуждением, например, усилителя, охваченного цепью положительной обратной связи) и формирователя (например, электрического фильтра).

Генераторы электрических колебаний

Существуют также генераторы более сложных сигналов, таких, как телевизионная испытательная таблица

Большинство генераторов являются преобразователями постоянного тока в переменный ток. Маломощные генераторы строят на однотактных усилительных каскадах. Более мощные однофазные генераторы строят на двухтактных (полумостовых) усилительных каскадах, которые имеют больший КПД и позволяют на транзисторах той же мощности построить генератор с приблизительно вдвое большей мощностью. Однофазные генераторы ещё большей мощности строят по четырёхтактной (полномостовой) схеме, которая позволяет приблизительно ещё вдвое увеличить мощность генератора. Ещё большую мощность имеют двухфазные и трёхфазные двухтактные (полумостовые) и четырёхтактные (полномостовые) генераторы.

Генераторы гармонических колебаний

Обобщённая блок схема генератора электрических сигналов. Если коэффициент передачи положительной обратной связи разомкнутого контура βA(jω) более 1, то в цепи возникают незатухающие колебания.
Типичная структурная схема схемы электронного генератора синусоидального сигнала с двухполюсником с отрицательным дифференциальным сопротивлением, например, магнетрон, туннельный диод или диод Ганна. Состоит из резонансного контура или объёмного резонатора или кварцевого кристалла, соединенных с элементом отрицательног сопротивления. Постоянное напряжение смещения Vs, выводящее рабочую точку в область отрицательного сопротивления, обеспечивает питание генератор. Отрицательное сопротивление компенсирует положительное сопротивление потерь в резонансном контуре, обеспечивая непрерывные электрические колебания на резонансной частоте настроенного контура.

Генератор гармонических колебаний представляет собой усилитель с положительной обратной связью (ПОС). Термин положительная обратная связь означает, что фазовый сдвиг в петле обратной связи близок к , то есть цепь обратной связи не инвертирует сигнал.

LC-генератор с перекрёстными связями. В этом генераторе синусоидальность выходного сигнала обеспечивается колебательным контуром в стоках транзисторов.

Необходимыми условиями для возникновения гармонических незатухающих колебаний с малыми искажениями синусоиды являются:

  1. петлевой сдвиг фазы равен 360°,
  2. обратная связь резонансная или квазирезонансная, как, например, в генераторе с мостом Вина, или сам усилитель является частотноизбирательным (резонансным).
  3. петлевое усиление точно равно 1,
  4. рабочая точка усилительного каскада находится на его линейном или приблизительно линейном участке.

Пояснения необходимости 2-го и 3-го условий: если петлевое усиление ниже 1, то колебания затухают. Если петлевое усиление больше 1, то колебания нарастают до физического ограничения, так, амплитуда выходного напряжения усилителя не может быть больше напряжения питания[4], при таком ограничении форма синусоидального напряжения искажается.

Примером структур с положительной обратной связью может служить мультивибратор, или иные релаксационные генераторы, но в таких схемах применены частотно-неизбирательные обратные связи и усилители, поэтому генерируемые ими колебания далеки от синусоидальных.

История

В 1887 году Генрих Герц на основе катушки Румкорфа изобрёл и построил искровой генератор электромагнитных волн.

В 1913 году Александр Мейснер (Германия) изобрёл электронный генератор Мейснера на ламповом каскаде с общим катодом с колебательным контуром в выходной (анодной) цепи с трансформаторной положительной обратной связью на сетку.[5]

В 1914 году Эдвин Армстронг (США) запатентовал электронный генератор на ламповом каскаде с общим катодом с колебательным контуром во входной (сеточной) цепи с трансформаторной положительной обратной связью на сетку.

В 1915 году американский инженер из Western Electric Company Ральф Хартли, разработал ламповую схему известную как генератор Хартли, известную также как индуктивная трёхточечная схема («индуктивная трёхточка»). В отличие от схемы А. Мейсснера, в ней использовано автотрансформаторное включение контура. Рабочая частота такого генератора обычно выше резонансной частоты контура.

В 1919 году Эдвин Колпитц изобрёл генератор Колпитца на электронной лампе с подключением к колебательному контуру через ёмкостной делитель напряжения, часто называемый «ёмкостная трёхточка».

В 1932 году американец Гарри Найквист разработал теорию устойчивости усилителей, которая также применима и для описания устойчивости генераторов. (Критерий устойчивости Найквиста-Михайлова).

Позже было изобретено множество других электронных генераторов.

Устойчивость генераторов

Устойчивость генераторов складывается из двух составляющих: устойчивость усилительного каскада по постоянному току и устойчивость генератора по переменному току.

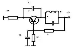
Фазовый анализ генератора Мейснера

Генераторы «индуктивная трёхточка» и «ёмкостная трёхточка» могут быть построены как на инвертирующих каскадах (с общим катодом, с общим эмиттером), так и на неинвертирующих каскадах (с общей сеткой, с общим анодом, с общей базой, с общим коллектором).

Каскад с общим катодом (с общим эмиттером) сдвигает фазу входного сигнала на 180°. Трансформатор, при согласном включении обмоток, сдвигает фазу ещё на приблизительно 180°. Суммарный петлевой сдвиг фазы составляет приблизительно 360°. Запас устойчивости по фазе максимален и равен почти ± 90°. Таким образом генератор Мейснера относится, с точки зрения теории автоматического управления (ТАУ), к почти идеальным генераторам. В транзисторной технике каскаду с общим катодом соответствует каскад с общим эмиттером.

Фазовый анализ LC-генератора с СR положительной обратной связью

LC-генераторы на каскаде с общей базой наиболее высокочастотны, применяются в селекторах каналов почти всех телевизоров, в гетеродинах УКВ приёмников. Для гальванической развязки в цепи положительной обратной связи с коллектора на эмиттер стоит CR-цепочка, которая сдвигает фазу на 60°. Генератор работает, но не на частоте свободных колебаний контура, а на частоте вынужденных колебаний, из-за этого генератор излучает две частоты: большую — на частоте вынужденных колебаний и меньшую на частоте свободных колебаний контура. При первой итерации две частоты образуют четыре: две исходные и две суммарноразностные. При второй итерации четыре частоты производят ещё большее число суммарноразностных частот. В результате, при большом числе итераций получается целый спектр частот, который в приёмниках смешивается с входным сигналом и образует ещё большее число суммарноразностных частот. Затем всё это подаётся в блок обработки сигнала. Кроме этого, запас устойчивости работы по фазе этого генератора составляет +30°. Чтобы уменьшить шунтирование контура каскадом применяют частичное включение контура через ёмкостной делитель, но при этом происходит дополнительный перекос фазы. При одинаковых ёмкостях дополнительный перекос фазы составляет 45°. Суммарный петлевой сдвиг фазы 60°+45°=105° оказывается больше 90° и устройство попадает из области генераторов в область дискриминаторов, генерация срывается. При оптимально рассчитанном емкостном делителе запас устойчивости по фазе составляет менее 30°.

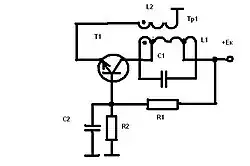
Генератор Мейснера на каскаде с общей базой, с частичным включением контура без перекоса фазы.

Если в «ёмкостной трёхточке» на каскаде с общей базой в цепи положительной обратной связи вместо CR-цепочки включить трансформатор со встречным включением обмоток, то петлевой сдвиг фазы составит около 360°. Генератор станет почти идеальным. Чтобы уменьшить шунтирование контура каскадом и не внести дополнительного перекоса фазы, нужно применить частичное включение контура без дополнительного перекоса фазы через два симметричных отвода от катушки индуктивности. Такой генератор излучает одну частоту и имеет наибольший запас устойчивости по фазе (± 90°).

Применение

Далеко не полный список устройств, в которых применяются генераторы сигналов:

Электромагнитная совместимость

Устройства, имеющие в своём составе генератор сигналов, потенциально способны создавать электромагнитные помехи другим электронным устройствам, поэтому при их разработке и эксплуатации приходится учитывать вопросы электромагнитной совместимости.

См. также

Литература

Ссылки

Примечания

  1. http://logic-bratsk.ru/radio/ewb/ewb2/CHAPTER2/2-8/2-8-1/2-8-1.htm Архивная копия от 29 декабря 2009 на Wayback Machine На рис.8.1.а) изображён генератор Мейснера, а не генератор Хартлея
  2. http://radiomaster.ru/stati/radio/gen.php Архивная копия от 12 марта 2013 на Wayback Machine Рис.1.7 RC-генератор на транзисторе. Рис.1.8 RC-генератор с мостом Вина.
  3. http://logic-bratsk.ru/radio/ewb/ewb2/CHAPTER2/2-8/2-8-1/2-8-1.htm Архивная копия от 29 декабря 2009 на Wayback Machine Рис.8.9. RC-генератор с трёхзвенной фазосдвигающей цепочкой (а) и осциллограмма выходного сигнала (б)
  4. если не применен трансформатор
  5. Архивированная копия. Дата обращения: 14 марта 2009. Архивировано 22 июня 2008 года. Радиотехника и радиофизика